该系列压力变送器采用国际先进的高精度高稳定传感器,配以ASIS高性能放大电路,经过数千次疲劳冲击,高,低温循环老化及精密的数字温度补偿工艺,再经过不锈钢全封焊(激光焊接)精制而成。
高质量的传感器,严格的校验工艺,及完善的装配工艺确保了该产品的优异品质。特别适合用于对液压、气压等介质的压力进行测量,甚至用于恶劣环境如污水、蒸汽、轻度腐蚀性、气体测量。
砌底解决客户的各种需要。
特点:
■不锈钢隔离膜片一体化结构,可适应恶劣环境
■小体积,高精度,高性价比,高稳定性
■0~1~100MPA
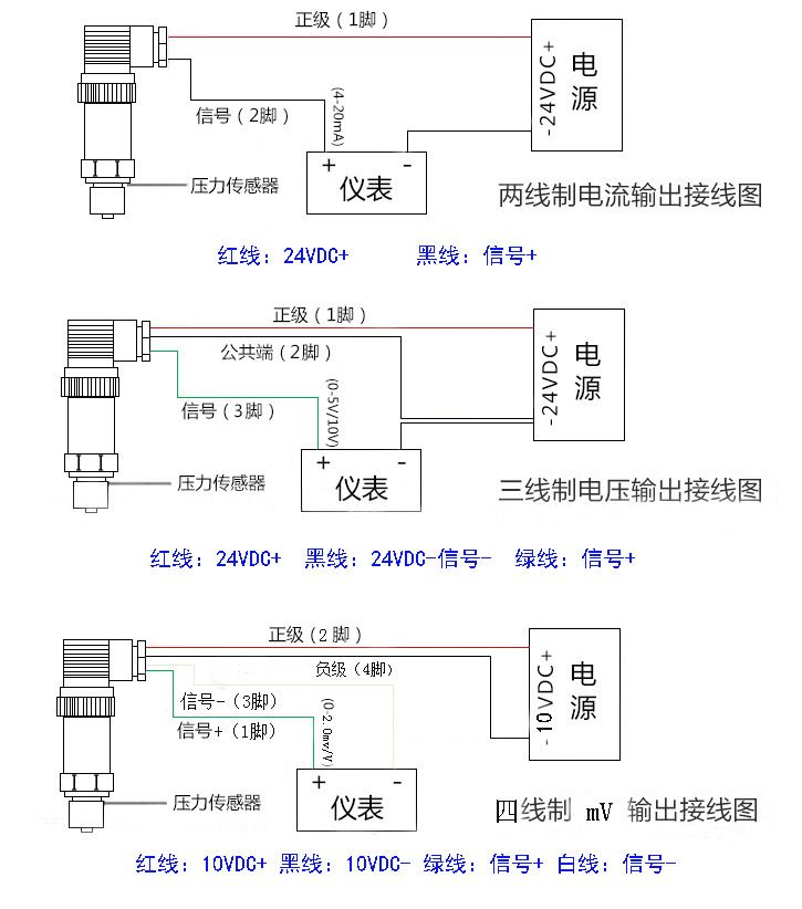
■多种标准信号输出选择,用户调试方便
■防雷击,抗电磁/射频干扰
■供电电源范围宽(10~40V)
■无灌充液体,受温度影响极小
典型应用:
液压气压控制
楼宇自控,恒压供水
冶金,机械,环保
技术性能医疗,真空设备
石化管道测压
自控系统和测试系统
量程:0~1~100MPa 任意可选
准确度:±0.25%FS,±0.5%FS(包括非线性重复性迟滞性在内的综合误差)
输出信号:4~20mADC(两线制)、0~10mADC、0~20mADC、0.5~4.5VDC、
0~5VDC、1~5VDC、0~10VDC(三线制)
供电电压:9~40VDC(两线制),15~40VDC(三线制)
介质温度:-20℃~85℃
环境温度:-20℃~85℃
零点温度漂移:≤±0.02%FS℃
量程温度漂移:≤±0.02%FS℃
补偿温度:0~70℃
安全过载:150%FS
极限过载:200%FS
响应时间:5 mS(上升到90%FS)
振动影响:对频率为10~100KHZ,加速度为10g,全部影响小于±0.1%FS
测试介质:与17-4PH不锈钢兼容的各种液体,气体
外壳材料:304或316不锈钢
长期稳定性:≤±0.2%FS/年
压力连接:M20*1.5 M22*1.5 M16*1.5 G1 G3/4 NTP1/2 NTP3/8 G1/2
G3/8 等,其它螺纹可依据客户要求设计
电气连接:密封端子直接引线,四芯航空接插件,赫斯曼3009连接器



