MIK-R6000C系列彩色无纸记录仪48路(不含报警,变送等其它功能)**输入(可组态选择输入:标准电压、标准电流、热电偶、热电阻、频率、毫伏等)。可带18路报警输出,12路变送输出,RS232/485通讯接口,以太网接口,微型打印机接口和USB接口,SD卡插座;可供传感器配电;具有强大的显示功能,实时曲线显示,历史曲线追忆,棒图显示,报警列表显示。人性化的外观设置以及功能体现、可靠的硬件品质、精湛的制造工艺,使MIK-6000C具有更高的性能性价比。

产品应用

典型案例


产品特点





产品参数

产品选型

产品细节

产品尺寸

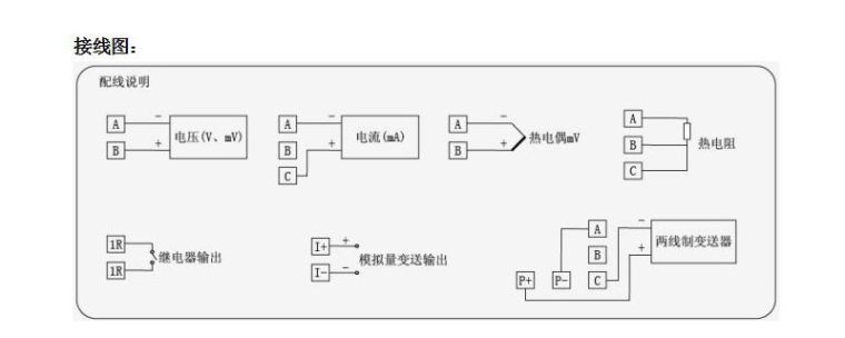
产品接线

